Premium System

The Climbform Premium system is best suited to large high-rise commercial building and bridge pier projects with core construction ahead of floor construction.

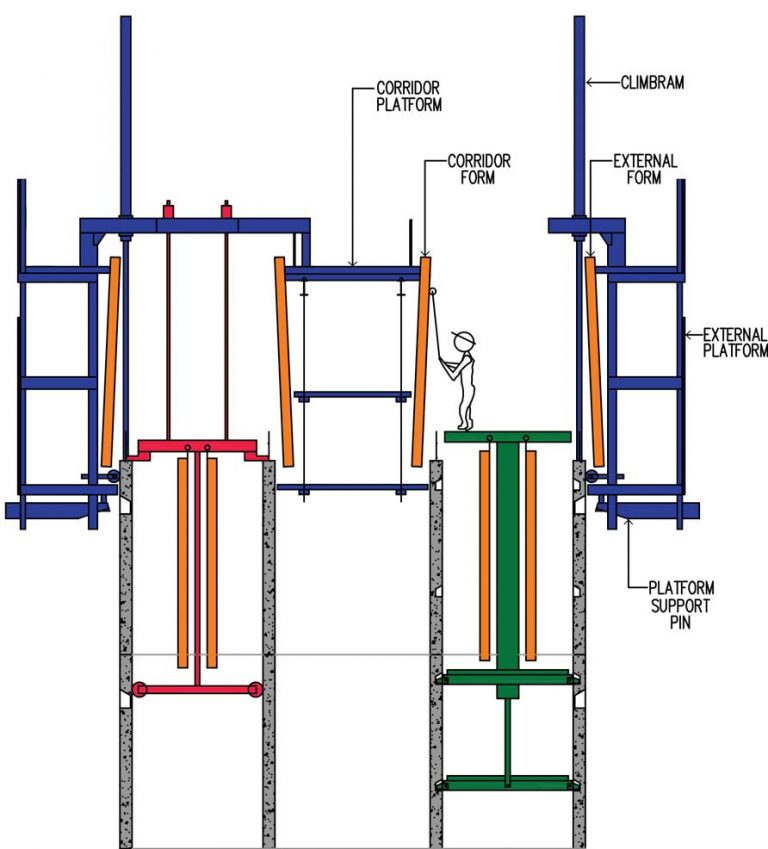
FEATURES OF THE CLIMBFORM PREMIUM SYSTEM INCLUDE:

1. CLIMBING THE EXTERNAL PLATFORM AND EXTERNAL FORMS

The external platform and forms are raised by extending the Climbram pistons and pushing off the top of the concrete walls of the previous pour. Once the Climbrams have taken the load of the platform and forms, the platform support pins are retracted. The Climbram pistons are then fully extended to the required pour height and the platforms and forms lifted to the top of the next pour location.

During this operation, external and corridor forms are cleaned and oiled. After lifting the platform support, pins are inserted into preformed seating pockets to support the platform. The platform is then levelled and plumbed and the Climbram pistons retracted.

2. BLOCKOUT AND REINFORCEMENT FIXING

Once the external form corner pins are installed, blockout and reinforcement fixing against the external forms is carried out from the top of the internal platforms which are initially located at the top of the previous pour.

3. CLIMBING THE INTERNAL PLATFORMS AND INTERNAL FORMS

Upon completion of the blockout and reinforcement fixing to mid height, the internal platforms are lifted to mid height by long stroke or rod jacks. Blockout and reinforcement fixing is then completed to full height prior to the platforms being lifted. The forms are then closed and tied with form ties in readiness for the next pour.

4. THE COMPLETED POUR AND STRIPPING OPERATIONS

After the concrete for the pour is placed and sufficiently cured, form ties are removed and the forms stripped. The pivoting external forms virtually self strip whilst the rolling internal forms require the use of chain pullers or similar equipment to strip. Internal forms are typically cleaned and oiled at this stage.

The above operations are then repeated until completion.